Jump to content
HybridZ

92 '7730 ECM wiring w/r/t a/c & cooling fans


strotter

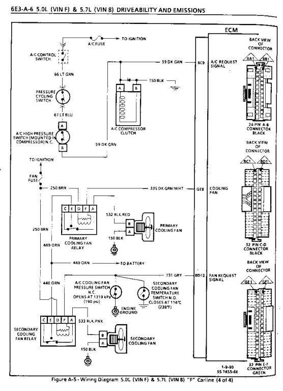
This is the ECM circuitry involved in operating and monitoring the a/c and cooling fans.

From the category:

Members Albums

· 30958 images
  • 30958 images
  • 971 image comments


Recommended Comments

There are no comments to display.

Join the conversation

You can post now and register later. If you have an account, sign in now to post with your account.

Add a comment...

×   Pasted as rich text.   Paste as plain text instead

  Only 75 emoji are allowed.

×   Your link has been automatically embedded.   Display as a link instead

×   Your previous content has been restored.   Clear editor

×   You cannot paste images directly. Upload or insert images from URL.

×
×
  • Create New...