Jump to content
HybridZ

Quick and easy alternator question for '83


Recommended Posts

i've searched and already read the atlanticz writeup, my questions is much simpler anyways.

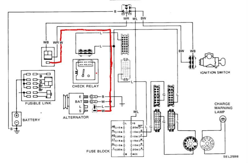
Okay I just want the most basic charging system, no check light no nothing just charge the batt. My super old alternator, i have no idea what year it is (PO) but here's a picture.

Photo0630.jpg

question: can i run only this wire easy.jpg to the fusible link from the ignition site1081-1.jpgand be okay?

Link to comment
Share on other sites

Join the conversation

You can post now and register later. If you have an account, sign in now to post with your account.

Guest
Reply to this topic...

×   Pasted as rich text.   Paste as plain text instead

  Only 75 emoji are allowed.

×   Your link has been automatically embedded.   Display as a link instead

×   Your previous content has been restored.   Clear editor

×   You cannot paste images directly. Upload or insert images from URL.

×
×
  • Create New...