TrumpetRhapsody Posted March 11, 2008 Author Share Posted March 11, 2008 Trumpetrhapsody i would use some thicker gauge wire on the fusible links... I'm pretty sure that's the point of the fusible links, to blow when there's too much current, right? I know the blue one is not correct, that's supposed to be black, but i'll replace it later. I just want to get the car running next weekend, then work on getting it drivable next week. Quote Link to comment Share on other sites More sharing options...
TrumpetRhapsody Posted March 11, 2008 Author Share Posted March 11, 2008 Ok I've now confirmed that all I need to get running this weekend is the resistor that goes under the coil. The condenser reduces noise, but is not necessary, especially on carbs. It also appears that i'll probably have fuel starvation at high RPMs, since i'm only running the stock 260z electric fuel pump, and not the mechanical fuel pump. Glad to have that cleared up at least! Quote Link to comment Share on other sites More sharing options...
TrumpetRhapsody Posted March 12, 2008 Author Share Posted March 12, 2008 Hokay so the member wasn't able to find the resistor he was going to send me, so now I need to find one elsewhere, and quick. Do yall know if http://www.autozone.com/R,NONAPP7022/store,3856/shopping/accessoryProductDetail.htm would work? It doesn't have the contact in the middle like the stock one, which I'm assuming is a ground hopefully? Quote Link to comment Share on other sites More sharing options...
TrumpetRhapsody Posted March 12, 2008 Author Share Posted March 12, 2008 For lack of a better option, I think I may go with that autozone one. I'm just hoping that center pin is a ground, b/c that's how I'm going to do it, lol. I included another inconclusive wiring diagram. Quote Link to comment Share on other sites More sharing options...
bjhines Posted March 12, 2008 Share Posted March 12, 2008 hehe... The ballast resistor is there to allow the coil to operate at a higher than normal voltage when starting the car. I am not sure that the EFI uses this type of ballast resistor. The condenser is a capacitor. It serves to suppress arcing across the relay contacts in the voltage regulator circuits. If you have a solid state regulator then you do not need this capacitor. I don't know if this will help. Here is a picture of the 1973 coil wiring diagram. This will give you a better idea of the runs between the different components as they sit in the car. ... Quote Link to comment Share on other sites More sharing options...
TrumpetRhapsody Posted March 12, 2008 Author Share Posted March 12, 2008 Good to know, thanks BJ. I'm running carbs though, so I'll probably need it. I'm pretty sure I can't just leave it unhooked regardless, right? Quote Link to comment Share on other sites More sharing options...
TrumpetRhapsody Posted March 12, 2008 Author Share Posted March 12, 2008 Well that diagram seems to be watered down a little bit from what my car has. It seems the 240z as shown in that diagram doesn't use a resistor, and the 280z as shown in the diagram I added above uses one with 4 connections. Sigh. I just need to buy a Haynes or Clifton manual. I have a PDF for a 77 280z, but it's not helping me here. Quote Link to comment Share on other sites More sharing options...
TrumpetRhapsody Posted March 13, 2008 Author Share Posted March 13, 2008 I've done some more digging into the limited amount of discussion on here about ballast resistors, and the consensus is that the resistor reduces the voltage from 12v to like 8v or so, so that the early coils (only rated for 8v) don't burn up and so the points don't corrode as fast. So I should be able to just leave it unhooked or bridge it's connections, and I'll be fine, at least for awhile. I have no way of knowing whether my random coil is good for 12v or only for 8v. I guess we'll see. Problem solved I suppose. We'll see this weekend. Fingers crossed. Quote Link to comment Share on other sites More sharing options...
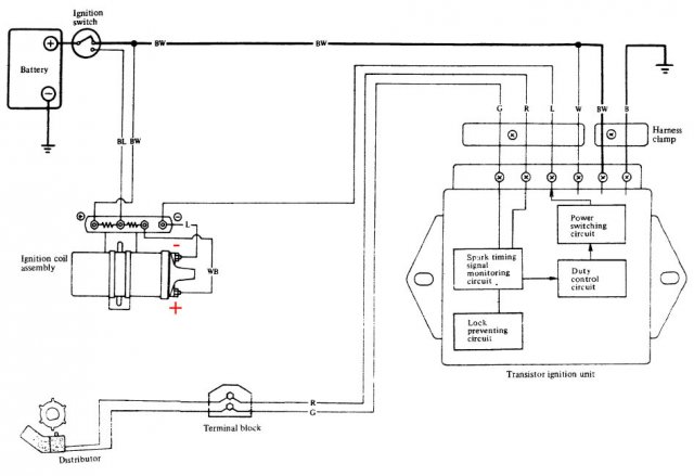
DatsunD Posted March 13, 2008 Share Posted March 13, 2008 #1 image is Ignition Circuit (distributor with mechanical type contact breaker) #2 image is ignition circuit (transistor type distributor) Look what i found, let me know if it helps. Quote Link to comment Share on other sites More sharing options...
TrumpetRhapsody Posted March 13, 2008 Author Share Posted March 13, 2008 Oooh those are nice, thanks! The #1 appears to be for a 240z early setup, simple in and out resistor. The #2 seems to be right on the money. It does indeed look like the center pin is meant to bypass the resistor when starting (like i've read and people have told me, lol). So I should just be able to connect the two ends, leave the middle unhooked, and it should run fine (until I burn up my points or coil). Feel free to test that theory for me , j/k. That also tells me that I need to make sure I have the right type of dizzy in there (transistor type), which I think I do. w00t Quote Link to comment Share on other sites More sharing options...
DatsunD Posted March 13, 2008 Share Posted March 13, 2008 I have a an exploded view of the transistor type dizzy would that help? Quote Link to comment Share on other sites More sharing options...
TrumpetRhapsody Posted March 13, 2008 Author Share Posted March 13, 2008 This one? From the fiche? Quote Link to comment Share on other sites More sharing options...
DatsunD Posted March 13, 2008 Share Posted March 13, 2008 I have the haynes manuel diagrams. Quote Link to comment Share on other sites More sharing options...
TrumpetRhapsody Posted March 13, 2008 Author Share Posted March 13, 2008 Sure, couldn't hurt if you don't mind! Quote Link to comment Share on other sites More sharing options...
DatsunD Posted March 15, 2008 Share Posted March 15, 2008 Sorry it took me a while to post these but here they are. Let me know how it turned out for you. Quote Link to comment Share on other sites More sharing options...
TrumpetRhapsody Posted March 16, 2008 Author Share Posted March 16, 2008 I tried bridging both the outer and middle wires to the inner wire (to the coil), and here's what happened: Middle: Have spark will cranking (START position), but stops giving spark when returned to ON position. Outer: Have spark while in ON position (and engine is turning), but none whle cranking (START position). So as it is right now, I only can get it to run by keeping it in START for a few seconds, then having it catch and fire when returning to the ON position. Needless to say, it doesn't work every time. Quote Link to comment Share on other sites More sharing options...
TrumpetRhapsody Posted May 2, 2008 Author Share Posted May 2, 2008 I got a ballast resistor, and everything works like it's supposed to! Had to get one from a parts car, since none of the autoparts stores seemed to have the right kind. Case closed. Quote Link to comment Share on other sites More sharing options...
Guest Qwildurn Posted May 19, 2008 Share Posted May 19, 2008 TrumpetRhapsody said: "Also, autozone's website didn't list that they stocked one, so that could be a problem for me." Bap-Geon or Napa would probably be a better parts store for the Datsun/Nissan. Bap-Geon is an import car store. I actually prefer Ma & Pa Stores but those are hard to find now. We have not owned a Z-Car long, but have found, or been able to order, everything we need from Bap-Geon. If you have not heard of The Z Store http://www.thezstore.com/ or Motorsports Auto http://www.zcarparts.com/ They are both owned by the same source and have everything for the 240z to 350z, OEM concourse to race performance. I can't help you with your actual question, but I hope this helps you also. Quote Link to comment Share on other sites More sharing options...
Recommended Posts
Join the conversation
You can post now and register later. If you have an account, sign in now to post with your account.