-
Posts
22 -
Joined
-
Last visited
About sayitaintjonas
- Birthday 01/19/1982
Profile Information
-
Gender
Not Telling
-
Location
Charleston, SC
Recent Profile Visitors
The recent visitors block is disabled and is not being shown to other users.
sayitaintjonas's Achievements
Newbie (1/14)
1
Reputation
-
Wow, that looks amazing. Great job!
-
You might be able to do it without removing the dash, but it would be a real PITA to get to some of the bolts. You might want to try loosening the dash bolts so you could at least move it a bit. And yes, I can feel some air at low speed I wish my A/C was charged so I could actually cool off.
-
I feel like its a pretty big improvement. Maybe 50% more air? Unfortunatley, I've blocked off my sidevents, so I can't speak to how much air comes out of them. My center vent does put out enough air to keep me from being completely miserable in the 100 degree Charleston heat.
-
You can get a new one for around $40, but they don't come with the cage. The first Sportage blower I pulled was defective. Just make sure that the motor spins freely or bring a small 12v battery. I put the dash back in the car this weekend and the blower does indeed put out much more air. It'll be put to its true test this summer
-
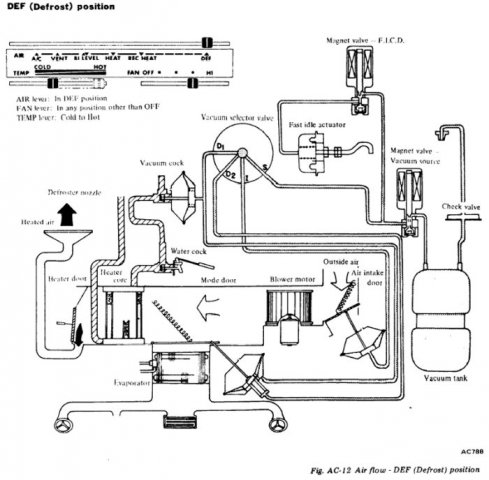
Oh man, the leaves....so many leaves. Working on this has kinda given me a bug to do something drastic. I'm looking at all these vacuum actuators and wondering what it might take to remove the entire vacuum system from the HVAC and replace it with an Arduino digital controlled system. Here is a mockup I did using the Tesla interface on an extra tablet I have laying around. I think I have the skills/friends to make this work, but I'm not sure if this might be a bit....much? I'm studying up on the FSM right now trying to figure out the different actuator and water cock positions for different settings. What do you guys think?
-
I spent several days researching ways to improve the air output on my 76 280z and wasn't able to find a really nice walk through, so I thought I'd share what I did. It looks like most of the people who put 1988-1991 Honda Civic blowers in their Z weren't able to feel a big difference. I noticed some people also suggesting using 1993-2004 Kia Sportage blowers. So, off to my junk yard I went. I found both a Civic and Sportage blower. After comparing the two, the Kia blower seemed better built and had a larger cage so I bought it for $30 and proceeded to my Z. The nice thing about this upgrade is that the Kia blower is roughly the same size, it rotates the correct way, it uses the same wire harness, and it uses the same mounting holes. It just so happens that I have taken my dash out to install a dash cap and add LED instrument lights. I don't know if you could do this upgrade with the dash in place because the entire blower housing has to be removed. This is the guide I followed for removing my dash (PITA!) http://www.classiczcars.com/topic/5934-removing-dash-and-interior-for-paint/ Here is the blower housing location The original blower and cage are on the left. The Kia unit is on the right I removed the foam padding from the fan housing since the kia unit doesn't need the extra spacing. Next, I placed the Kia blower cage over the hole, lining up the bolt holes, and marked the area to widen. I highlighted this in red. Using some aviation snips, I cut out the excess metal. I cleaned up the hole with my Dremel later. I then placed the new Kia unit in the blower housing and secured it using the original bolts and washers. The unit spins free and has just enough clearance The original Z wire harness fits right into the new motor. I plugged it in to make sure it works and it really seems to put out some air. I'll post another update once I get the dash back in.
-
Pictures?
-
FEELER: Z-Series LED Tail Light Conversion
sayitaintjonas replied to BADMAB's topic in S30 Series - 240z, 260z, 280z
I'm interested as well. -
ModernS30's 1972 Datsun 240z
sayitaintjonas replied to ModernS30's topic in S30 Series - 240z, 260z, 280z
$40? Great find! Some people have all the luck. -
That blue looks really nice in the sun. Awesome project.
-
I would be interested in the digital gauge cluster. I have a 82 and not sure if the cluster plugs in or if i need the senders also.
-
Napa sells one new for $61, http://www.napaonline.com/Search/Detail.aspx?A=ATM1470701_0257839519&An=599001+101983+50018+2018016. I just bought one for my 83 turbo.
-
So I got my new 240 airdam and turn signals, but now I need the turn signal harnesses. If you have one, please let me know how much you'd like for them including shipping to South Carolina zip code 29306. Thanks!
-
Just read the whole thread from the beginning! Thanks for posting some much information along the way. Good luck!!
-
I'm looking for a front grille from a 240Z to go along with my new bumpers and 240Z air dam. I live in South Carolina. Thanks