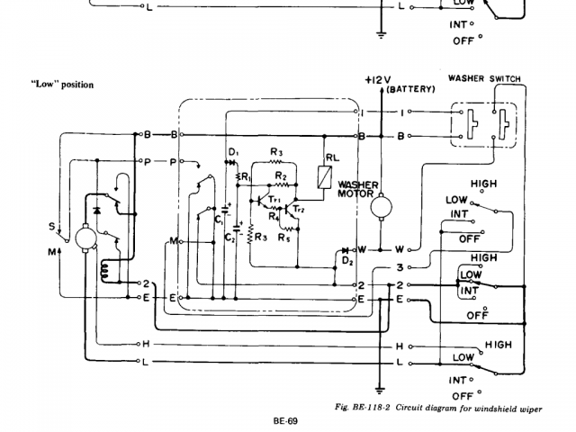
mtnickel Posted February 27, 2016 Share Posted February 27, 2016 (edited) Hi there, I know a lot of wiper stuff has been covered at length, but I was curious about how to seamlessly integrate a Honda motor into the stock Z and wanted to understand the wiring circuit entirely. One little tidbit has been missed in a lot of this stuff. From looking at the diagrams, what is interesting is that when the wipers are set to off, the polarity to the wiper motor is reversed. It then operates for a short time in reverse to fully park the wipers. It does this due to a little fact that the wipers will actually go lower when the motor is ran in reverse. I found this out on Zclub.net. Heres' the quoted tidbit: (reference: http://zclub.net/forum/showpost.php?s=7082a089822ad1081635656e790cb302&p=210942&postcount=9). Final parking of the wiper arms. This is the clever bit which took me a while to work out. When the wipers are switched off the DC motor reverses it’s direction due to circuitry controlled by a relay strapped on to the side of the motor (this relay is used at other times too in the wiper operation). The linkage is attached to the motor via a short arm an eccentric cam bearing and coil spring. During normal operation the eccentric cam is in a position which has the effect of shortening the linkage, when the motor reverses the coil spring tightens due to the direction of travel, grips the eccentric cam, rotates it through 180’ and lengthens the linkage thus parking the wipers lower down the screen – clever eh? That’s why when switching to the off position the wiper always does a wipe – it’s to ‘park’ the wipers low down the screen. Now the problem is that on most cars (your’s? mine was) this coil spring will be broken and so the wipers will not park fully! If you position the wiper to park low down then this will become part of it’s normal sweep and so the other end of the sweep will be short!On the internet sites I’ve looked at nobody understands the purpose of this broken spring and because the wipers work with it broken it’s overlooked. While I haven't inspected my spring yet, I will do so soon as well as check if it does indeed park lower. But now came the thought about whether I should upgrade to the Honda motor or not. My wipers work fine albeit a little slowly. I feel now I'd rather have a little slow working wiper, but have them park lower. I feel if I use the Honda motor, it would be guess work if the park lobes (internal contacts) are setup the same to allow the reverse park to happen. But since I fully understand the circuit now, I figured I'd throw in a definitive answer on the best way to use the 260z or 280z with the intermittent function (as well as park, and low and high). This diagram I found on here is correct for the hookup: It's from a 76' 280z. Not my diagram, but kudos to BackDoorZ on here. Here's the Wiper FSM from 74 260z: This diagram is annoyingly hard to follow since they label the wires by function instead of color. The 6 wires going into the motor in the diagram and their respective colors are: B (Battery?) - Blue/Red P (Park?) - Yellow 2 (?) - Blue/White (Yellow/Green on 77-78 280z) E (earth) - Black H (High) - Blue/Yellow L (Low) - Blue - (Yellow/Blue on 77-78 280z) As a helper I believe the S and M switch is the internal lobe contacts in the stock wiper motor. S possibly meaning "stopped" and M "moving". Some notes: The middle part of the switch shows that if the switch is in 'int'/low/high, then it sends ground down the 2 wire. This energizes a relay in the wiper motor that sets the polarity so that it's 12v on top and then gets ground for either the low or high speed windings out the bottom. Tricky part is that if you switch to the off position mid stroke, then the power to the relay is cut mid stroke, so how does it keep 12v on the top of the motor. Well, when it's mid stroke, the S/M wiper will be on M and connect ground to the P wire. But it also lets current flow throw the diode to ground (in the wiper motor) keeping that relay energized till the stroke is done. So now it's finished it's default power stroke. When it gets back to the S wiper, it will invert the power to the top of the motor (you can see the top of the motor connected directly to E (earth). If you Trace the L wire back through, you can it goes back through 3, then into the box, then out P and ultimately connects back to 12v causing the motor to turn in reverse for a given period. I take it the specific phasing and size of the low will determine how much it actually rotates back. Here's the Honda (1997 accord, though I believe all the colors are the same): Putting these 2 together is a little tricky, but let me explain why BackDoorZ's diagram above works. He notes in his post that the Blue/white wire is never hooked up to anything. This is because it's sole purpose is to invert the power to the stock motor. The obvious: Honda - datsun - function Green/black - blue/red - this is constant 12v power. Basically always send power to one side of the motor. Black - black - this is always ground Blue - Blue - low speed wire. blue/yellow - blue/yellow - high speed wire. Honda's blue/white wire basically outputs 12v when the wiper is parked, and it outputs ground when it's mid stroke. By hooking this up to the yellow wire you get the intermittent and park to work. Looking at the 'int' diagram for the datsun, observe the 2 pole to the left of the capacitors (C1, C2). When the intermittent box actuates, it basically connects ground (E) up to M, which if you trace it back through connects to the low speed side. It probably only does this for a short moment, but enough to get the wiper into motion. But when the int box kicks off, it basically connects the low speed wire up to the P (the Yellow wire). Connecting this to the honda blue/white wire assures that you will again provide ground to the low speed wire till the wiper parks. I know that is really wordy, but the OCD in me wanted to get all these diagrams out there for those to see why it works or to troubleshoot issues. Can help with understanding why your stock circuit is acting up as well. ps. if you want to understand how the pie piece works on the honda diagram, assume the large part of the pie rotates and it is ground, the left small pie piece is 12v and is stationary, and the middle contact connects rides on whichever one is below it. Edited September 25, 2019 by mtnickel fix broken image Quote Link to comment Share on other sites More sharing options...
sectumsempra Posted May 24, 2016 Share Posted May 24, 2016 (edited) Confirmed! 1975 280Z Hooked my 91 Honda civic motor up today with jumpers, and this is 100% correct. Bump this thread. Save yourself 30 pages of reading Mist, delay, low, high, and park. All work. This should work for any S30, 73 and up. Thanks ya'll! Edited May 24, 2016 by sectumsempra Quote Link to comment Share on other sites More sharing options...
carl meehan Posted February 15, 2017 Share Posted February 15, 2017 Just to be sure I'm following you correctly I need to connect the datsun yellow wire to the honda blue/white and then add a jumper into the datsun blue/white(unused port) Which of the honda motors require the least modifacations? Great post Quote Link to comment Share on other sites More sharing options...
socorob Posted February 16, 2017 Share Posted February 16, 2017 Does this mean an Accord motor from 91-97 will work? Quote Link to comment Share on other sites More sharing options...
z240 Posted February 16, 2017 Share Posted February 16, 2017 Very nice work. Now come up with a circuit modification for the intermittent wiper amp circuit that would allow the user to adjust the int. wipe interval by using an external potentiometer and you'd have modern wipers. Jim Quote Link to comment Share on other sites More sharing options...
brownclee Posted December 2, 2018 Share Posted December 2, 2018 On 2/15/2017 at 5:07 AM, carl meehan said: Just to be sure I'm following you correctly I need to connect the datsun yellow wire to the honda blue/white and then add a jumper into the datsun blue/white(unused port) Which of the honda motors require the least modifacations? Great post 1977 280z - I hooked mine up today....'91 civic motor. I worked fine at a bench test. I'll install with the linkage tomorrow. However, I noticed that the intermittent relay cycled in all modes. I could hear it click in slow and fast modes. Has anyone else noticed this? Thanks, CB Quote Link to comment Share on other sites More sharing options...
Ironhead Posted September 25, 2019 Share Posted September 25, 2019 I'm trying to sort this all out on my car ATM. Of course Photobucket has once again screwed up the internet by blurring out the images, so I'm not getting much out of it. Why doesn't Photobucket just hurry up and go out of business? Quote Link to comment Share on other sites More sharing options...
mtnickel Posted September 25, 2019 Author Share Posted September 25, 2019 5 minutes ago, Ironhead said: I'm trying to sort this all out on my car ATM. Of course Photobucket has once again screwed up the internet by blurring out the images, so I'm not getting much out of it. Why doesn't Photobucket just hurry up and go out of business? Ideas for where to rehost? wish there was some forum macro that could come and redo all them automatically. Quote Link to comment Share on other sites More sharing options...
Ironhead Posted September 25, 2019 Share Posted September 25, 2019 (edited) I know...I have so many photos on the net from over the years that I hosted on Photobucket....no way I am going back to rehost them all. When PB pulled their initial round of BS back in 2017 I switched to Imgur. It is free and easy to use. Eventually PB relented and the photos started to show up again. But now, after this most recent crap with blurring the images and extorting us for money, I went to PB and deleted all my photos, just to be done with them. I honestly think they will fold soon. I am wiring my Z from scratch, with a PDM, and I am just trying to figure out how to get the park function to work. Most of the DIYs on the subject approach the topic from the angle of integrating the Honda wiper motor with the stock Z wiring. I don't have the stock Z wiring, so I'm a bit lost. I know green/black is +12V.....black is ground....blue to ground is slow wiper....blue/yellow to ground is fast wiper. I just cannot wrap my head around what to do with the blue/white wire to get the wipers to park. Edited September 25, 2019 by Ironhead Quote Link to comment Share on other sites More sharing options...
mtnickel Posted September 26, 2019 Author Share Posted September 26, 2019 2 hours ago, Ironhead said: I know...I have so many photos on the net from over the years that I hosted on Photobucket....no way I am going back to rehost them all. When PB pulled their initial round of BS back in 2017 I switched to Imgur. It is free and easy to use. Eventually PB relented and the photos started to show up again. But now, after this most recent crap with blurring the images and extorting us for money, I went to PB and deleted all my photos, just to be done with them. I honestly think they will fold soon. I am wiring my Z from scratch, with a PDM, and I am just trying to figure out how to get the park function to work. Most of the DIYs on the subject approach the topic from the angle of integrating the Honda wiper motor with the stock Z wiring. I don't have the stock Z wiring, so I'm a bit lost. I know green/black is +12V.....black is ground....blue to ground is slow wiper....blue/yellow to ground is fast wiper. I just cannot wrap my head around what to do with the blue/white wire to get the wipers to park. Broken images fixed with Imgur. So you're not using the stock switch? What type of wiper switch do you have? I'd start there. From the above diagrams, you might need more than just 3 wires. when in double I can show you how to wire a single interrupt switch that will park it. The Honda motor will give you ground on that blue/white wire when the wiper is in mid stroke. So you may need some sort of relay. Show us your switch first and we may be able to help. if in a pinch, i'm sure I can show you how to wire it as a push button that you hold to park. Quote Link to comment Share on other sites More sharing options...
JagoBlitz Posted May 16, 2022 Share Posted May 16, 2022 (edited) On 2/27/2016 at 4:15 AM, mtnickel said: This diagram I found on here is correct for the hookup: I need to follow this diagram to connect the Honda wiper motor, correct? Or are there any additional connections required? The talk of jumpers got me confused. Or do I have to connect the Honda Wire Blu/Wht to LW on the connector as well? Edited May 16, 2022 by JagoBlitz Quote Link to comment Share on other sites More sharing options...
HusseinHolland Posted March 4, 2023 Share Posted March 4, 2023 Did anyone find the part numbers for the female side of the Honda connector? I'd prefer to re-pin the Datsun harness than cut off the motor side. Couldn't find it in any of the linked threads on this or the ClassicZ forum posts on this topic Quote Link to comment Share on other sites More sharing options...
HusseinHolland Posted March 19, 2023 Share Posted March 19, 2023 On 3/4/2023 at 11:00 AM, HusseinHolland said: Did anyone find the part numbers for the female side of the Honda connector? I'd prefer to re-pin the Datsun harness than cut off the motor side. Couldn't find it in any of the linked threads on this or the ClassicZ forum posts on this topic Found it - Yazaki 58X 5 pole 1 Quote Link to comment Share on other sites More sharing options...
ElvisTorino Posted June 29, 2023 Share Posted June 29, 2023 Pardon me while I necro this, does this upgrade maintain the original intermittent relay or is it eliminated? Quote Link to comment Share on other sites More sharing options...
Recommended Posts
Join the conversation
You can post now and register later. If you have an account, sign in now to post with your account.