Jump to content
HybridZ

Lukaniuk

Members
  • Posts

    115
  • Joined

  • Last visited

Everything posted by Lukaniuk

  1. That really puts "spending too much time on your computer" into a different perspective
  2. Driving can be a pain, but the winter toys are a blast
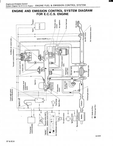
  3. Exhaust Gas Recirculation - It takes some of the exhaust from behind the turbo and puts it back through the engine. For emissions purposes I believe.
  4. Wow! That looks like fun, hahaha a lot more like a go cart than a car. I kinda want one!
  5. 2008-1974 >30 YES!!!!!! Thank you! I haven't read it all yet, but I'm sure its going to answer a lot of my questions.
  6. I'm considering a job in Australia however one of my major concerns is: Can I bring my car?!?!?!?!?!?! I have heard rumors that you have to do a RHD conversion to be able to register it there. I hope this isn't true!!!!
  7. 4 miners! Expected to graduate from University of Alberta (Canada) very soon.
  8. My dd/winter car is a 1997 Grand Prix GTP coupe. Good looking, lots of power and fun to drive. Good mileage on the highway, decent in the city. Great on snow and ice (important up here in Canada). I've got 270 km on it and no major problems. Great cheap car. Would recommend it to anybody.
  9. When I got my 240sx tb from the j/y I grabbed the cable and the pedal. I measured it up and chopped the ends off of both the 240sx and my 260z pedal, then welded the 240sx end on the 260z pedal. Drilled a couple holes in the firewall and bolted the cable to the firewall. It took me about 2 hours and cost $4 for the pedal.
  10. [edit] never mind. I found the answer.
  11. Here's a page from the service manual that shows the routing for all of the vacuum lines.
  12. Me and the old man and my brother have a few projects on the go: 1) 260 - l28et, T3/T04e, MSnS ... 2) 2002 lightning dressed up as a 1960 gmc longbox 3) 1934 chev p/u - 350, dakota frame, independant suspension from a thunderbird. Still in the early stages. 4) 1967 Merc Cougar - 351W, suspension and disk brakes all around, not much of a hybrid, but a big project none the less. 5) 1975 MGB - mostly stock with plans for either an SR or KA swap.
  13. I cut the stock rubber tubing in about half and bolted the AFM to the side of the engine bay (with about a 1.5" spacer) just infront of the shock tower. Then I used a 90degree rubber piece I found in the local j/y to mount a cone type air filter. Doesn't get a tonne of cold air from the front of the car but it worked well for me. + I didn't have to mess around with any wiring.
  14. Thanks all. I was told on another forum that they weren't necessary and I didn't think that sounded correct. I ordered a new one.
  15. I blew the gasket between the turbo and exhaust manifold on my L28et and am having a difficult time finding a replacement. (Besides Ebay). So I am wondering: 1) Does anybody know where I can get one? 2) is the gasket necessary? 3) are the gaskets found on ebay worth buying? Any input is appreciated.
  16. I was driving the Z home late at night and I come up to a red light. I move over to the empty spot in the far right lane and slow down so I don't have to stop. When the light turned green I continued to roll through the intersection and this red mustang GT flies by me. I stop next to him at the next red light and when it turns green we both go for it. I got half way through second when I was a good car and a half in front of him so I hit the brakes to slow back down to the 60km/h speedlimit. The driver must have thought she really kicked some a$$ because the car flies by me with the driver's window down and there was the driver, a middle aged woman, sticking her tongue out at me. But the best part is, right when she was turned all the way around looking at me, she had her head completely out of the window and her tongue out like a st.bernard FLASH - photoradar. I would have loved to see the picture that she got in the mail.
  17. L28ET stock turbo - straight off of the downpipe I just got 3" pipes installed. I'll post another video soon
  18. Thanks - I never would have thought it would be that simple.
  19. This past winter when I did my L28ET swap in my 260 I couldn't find a fuel pump relay so, I've just been running the fuel pump off of a switch. I made the mistake of explaining the risk to my girlfriend and now she won't ride in my car until I install one - in the mean time we've had to drive in her cavalier. I've been searching but I'm having a hard time finding one out of a ZX. Does anybody know what I could use as a suitable replacement for the FPR? Or have an extra one that they are willing to part with?
×
×
  • Create New...