NewZed
Members-
Posts
6692 -
Joined
-
Last visited
-
Days Won
71
Content Type
Profiles
Forums
Blogs
Events
Gallery
Downloads
Store
Everything posted by NewZed
-
The cold start valve only operates during Start. It squirts fuel only while you're trying to start the engine. Once the engine starts it's done. Running problems after the engine starts aren't likely caused by the CSV. For about a minute after starting, the air regulator (aka AAR) should be open to keep the idle speed up. Usually though, the engine is still cold when it shuts completely. You can test the AAR to see if it's opening and closing correctly. You might have a vacuum leak. They can cause a lean condition that is more significant at idle when cold than after warm up.
-
280z Harness Help (Plug/Wire Identification)
NewZed replied to wam8827's topic in 6 Cylinder Z Forums
Show the plug side of the plug, not the wire side. And FSM means Factory Service Manual, you're not using Chilton or Haynes are you? Get Factory, Open Emissions chapter, go to BCDD section. I said "kind of" because you didn't show the telling part. That port is right next to the coil and distributor wire connection block. It's an odd one and looks like it should have a counter part connector. But it doesn't, unless Nissan has a machine that automatically tests. Maybe they do it during assembly. -
280z Harness Help (Plug/Wire Identification)
NewZed replied to wam8827's topic in 6 Cylinder Z Forums
And it's not connected to anything. It usually has a rubber cap. -
280z Harness Help (Plug/Wire Identification)
NewZed replied to wam8827's topic in 6 Cylinder Z Forums
Kind of looks like the test port for the BCDD. Check Emissions chapter. Also shown in the wiring diagram right across from the Air Flow Meter (AFM). These cars don't have a MAF sensor. The MAFS can be called an AFM, but not vice versa. The diagram shows more wires because they show all versions - California, Federal, Auto, Manual. -
Fresh motor rebuild falls of a cliff at 5500rpm
NewZed replied to Kirkster's topic in Nissan L6 Forum
How did your "tuner" miss that? -
Fresh motor rebuild falls of a cliff at 5500rpm
NewZed replied to Kirkster's topic in Nissan L6 Forum
Don't the MS logs show what spark and injectors are doing? You talk about falling off a cliff and crapping out but nothing about what the logs show. That's the beauty of data-logging, you don't have to guess at what happened, only what caused it to happen. Fun to review all of your specs. but the logs should tell you what's (not) happening. Spark and injector open duration. -
-
No Start - Then Running but Rich?
NewZed replied to 78-280Z's topic in S30 Series - 240z, 260z, 280z
That noise sounds more like an alternator whine or maybe a vacuum leak in a hose. Kind of high frequency. Have you checked the air gap on the distributor reluctor? Might be rubbing. Have you checked fuel pressure, and the vacuum hose to the FPR for fuel? Sometimes the diaphragm leaks, making things rich, even though fuel pressure looks right. Pull the hose and see if it has fuel in it, or pull the hose and run the pump to see if it leaks. -
Considering all, wouldn't he really be better off going with Megasquirt? The odds of getting something that runs well at the end seem better. Even if he gets all of the wires right, he's stuck with whatever "tune" has been flashed to the chip, which may or may not be right for that collection of parts. And it's not really a JWT chip or ECU if "ecutunerguy" flashed it, is it? It's an ecutunerguy setup. Probably shouldn't even be mentioning JWT.
-
No Start - Then Running but Rich?
NewZed replied to 78-280Z's topic in S30 Series - 240z, 260z, 280z
http://www.xenonzcar.com/s130/other.php http://www.xenonzcar.com/s30/fsm.html http://www.nicoclub.com/FSM/280z/ -
No Start - Then Running but Rich?
NewZed replied to 78-280Z's topic in S30 Series - 240z, 260z, 280z
Funny, I thought you wanted to delete the first post so I ignored it. You really need to break out a meter and measure things at the ECU connector when you have those kinds of questions. The 1980 Fuel Injection Guide is the book, very clear illustrations and instructions. Or the 1978 FSM, Engine Fuel chapter. The bullet connectors seem likely. (Didn't see your second sentence 'til now). -
No Start - Then Running but Rich?
NewZed replied to 78-280Z's topic in S30 Series - 240z, 260z, 280z
You can't delete the post but you can delete all of the stuff in it. Get your thermotime and coolant sensor plugs mixed up? -
http://www.jimwolftechnology.com/ http://www.jimwolftechnology.com/tech_details.asp http://www.jimwolftechnology.com/wolfpdf/280Z31-INJ-MAF-88ECU-UPGRADE-6pg-Revised-12-11-13.pdf
-
Post the link to all of the advice you've already received. At least acknowledge the help you got, even if it wasn't enough.
-
http://www.carpartsmanual.com/datsun/Z-1969-1978
-
If you've verified ignition timing with a light then you're pretty far along. Have you examined the spark plugs to see if they're wet? You smell fuel. Could be that everything's close but you flooded it with too much fuel.
-
"Crank" and "turn over" usually mean what the starter does. Rotate the engine's crankshaft. "Start" or "fire" would be when you get combustion. "Fully crank over" kind of implies that you heard a few pops, and it tried to start, but didn't. But it's unclear. A person would crank the engine, or turn it over, to get it to start or fire. "Crank over" isn't really a thing. The key to getting any engine to start is getting all of the moving parts moving and actuating in their proper timing. The valves need to open and close, and the spark needs to happen, when the piston is in the right spot. Check your cam timing, ignition timing, and whether or not the injectors are opening. Probably good to know also, 100%, what trigger wheel you have since MS is depending on that to do all of its work. Garbage in, garbage out.
-
New cap and wires, now it won't start....
NewZed replied to Speedviktm's topic in S30 Series - 240z, 260z, 280z
The second set of points isn't 180 off. Dual point distributor has nothing to do with your problem, it was just a distraction for you. You had the fairly common 180 off issue. A quick check under the distributor cap would have cleared things up. -
New cap and wires, now it won't start....
NewZed replied to Speedviktm's topic in S30 Series - 240z, 260z, 280z
You missed the point. Your wires may have been in the "wrong" position before you changed them Wrong by the diagrams (that show the "right" way) but right by the distributor drive tang position. Which can be "wrong" yet still give an engine that runs. If you move the plug wires to the right spot. But it's looking like you did many things at one time. not even clear that the engine has ever run for you. So, checking the rotor position is a basic step that you should do. It needs to point at #1 when #1 is supposed to fire. You haven't confirmed that. You said that you checked it but didn't sya that you checked where it was pointing. Also, if you installed a new triggering unit (the Pertronix), it may not be triggering at the same spot as the points. Think in terms of trigger position, and rotor position when the trigger happens. Good luck. -
New cap and wires, now it won't start....
NewZed replied to Speedviktm's topic in S30 Series - 240z, 260z, 280z
Did you write down or draw what the firing order was before you replaced the wires? Many many people have been on here describing how they got their oil pumps installed wrong, then taking advice to just move the wires over one position. Could be that yours was wrong to begin and you just need to make it wrong again. Lift the distributor cap and see where the rotor points with the timing mark on about 10 degree, compression stroke. You may have said in your video but two minutes is too long to watch a video about spark plug wires. -
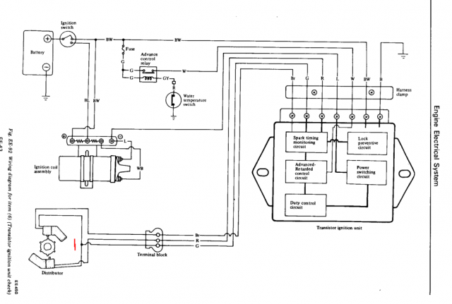
Dual Pickup Distributor Wiring Water Temp Switch Delete
NewZed replied to TONY C's topic in Ignition and Electrical
Once you get in to the test sections and start taking measurements and finding problems and things that are right, you'll wonder why you waited so long. -
Dual Pickup Distributor Wiring Water Temp Switch Delete
NewZed replied to TONY C's topic in Ignition and Electrical
I'd test at the ignition module. You can have continuity to the engine bay AND a short to ground. If it;s shorted it won't work.. Measure resistance, get a number, across green and red and then green and brown. Green is common to both. -
Dual Pickup Distributor Wiring Water Temp Switch Delete
NewZed replied to TONY C's topic in Ignition and Electrical
Just use one of the two, but make sure it actually works. If pickup coil resistance is correct, it will probably work. Could be that your whole problem right now is just a bad pickup coil. Mine had one. You could go through this whole scenario again, but with a GM HEI module. -
Dual Pickup Distributor Wiring Water Temp Switch Delete
NewZed replied to TONY C's topic in Ignition and Electrical
There's actually a test procedure for the dual pickup units in the Engine Electrical chapter of the FSM. Disconnecting the white wire is part of the test. So that's not really a problem. Could be that you did something else while you were there that is causing problems. You say no spark, but are you sure it's not no fuel? My car wouldn't start with the tachometer disconnected. The ECU didn't like the signal from the coil, on Pin 1. Did you do more deleting thanjust the water temperature circuit. I'd open up the FSM and test the distributor parts. Your wiring looks fine. -
Dual Pickup Distributor Wiring Water Temp Switch Delete
NewZed replied to TONY C's topic in Ignition and Electrical
Wire it up the way it was wired up. The green wire from the distributor has to have continuity to the green wire at the module. Same with the red. Might as well do the brown wire too, just in case. You're making it more complicated than it is. You haven't even confirmed that the distributor is still actually connected to the module. You might have deleted a different wire by accident or ripped it loose. Use a meter and suss it out. Don't be so vague in your descriptions either. It will help you think. Literally, what you're saying with all your variations of "delete" is that you stripped the white wire completely free of the harness and the car, from the ignition module to the engine bay and engine. Every trace of white wire is gone. Did you do that? Have you actually looked at the ignition module? It's not clear. "I ripped a bunch of wires out of my engine bay and my engine doesn't run anymore". That's all that can be discerned from your words.. I ran my 76 module for many miles with no water temperature switch. I also used a 78 module for a while after my 76 module died. Then a GM HEI module. The red wire and the green wire are the key. You could go directly to the GM HEI module if you've somehow damaged your factory module. But you'll still need to confirm connections.