NewZed
Members-
Posts
6692 -
Joined
-
Last visited
-
Days Won
71
Content Type
Profiles
Forums
Blogs
Events
Gallery
Downloads
Store
Everything posted by NewZed
-
Pretty sure that the one on the lower left is the thermotime switch, lower right it is the coolant temperature sensor, upper right is the EGR switch or the top gear vacuum advance switch, upper left is gauge sender. Looking at the picture, not position on the car. There's actually a drawing somehwere in the FSM that shows and labels all of them.
-
Tokico inserts too short??
NewZed replied to Datz350's topic in Brakes, Wheels, Suspension and Chassis
I was just trying to get some details. Couldn't tell how familiar you were with how things are supposed to work. You do know that there should be a few threads showing when the gland nut is tight? "The gland nut will not close..." I assume this means that you can't get the threads started? And, maybe finally, are you using the Tokico gland nut or the old one that you took off? Even if you have the Tokico nut, it might be the wrong one per John C's comments above. They've been known to put the wrong nuts in the package. It could just be the wrong gland nut. Lay your old shock/insert next to the new one and compare lengths. -
Tokico inserts too short??
NewZed replied to Datz350's topic in Brakes, Wheels, Suspension and Chassis
One last thing. Since your thread is void of any specific measurements or pictures, and vague in general, it's reasonable to guess that you might not be aware that the spacer that comes with the shock is a press fit on the bottom of the shock. About two millimeters of engagement. If you're just dropping the spacer in the hole then dropping the shock on top of it, the spacer won't be centered and it won't be properly pressed on to the shock. This would explain why the right parts aren't working for you. Good luck. -
Tokico inserts too short??
NewZed replied to Datz350's topic in Brakes, Wheels, Suspension and Chassis
I get the feeling that he's going to trim the spacer down until the gland nut tightens on the strut tube. So it looks right. I hope I'm wrong, and end up looking like an ass. -
Tokico inserts too short??
NewZed replied to Datz350's topic in Brakes, Wheels, Suspension and Chassis
How far? And when you say they stick out, do you mean that the gland nut won't screw down all the way? Or have you even tried putting the gland nut on? Please don't ask what a gland nut is. -
I would take a breather, study what's been suggested, and put a sensible plan together. I have this vision of you throwing everything together, getting it running, then revving the crap out of it until it blows up just to vent some frustration. Seriously, you have several paths to get a good cam in the engine and get things working. The whole cam, cam tower and rocker arm things have been discussed to death on the various forums. The most recommended suggestion seems to be to take the cam, towers and rocker arms out as a complete assembly, with every part in the same order and orientation and swap them over to the other head. Tap on the cam towers as you slowly tghten the bolts to make sure the cam spins freely befoe you torque the bolts down. "Blue" up all of the rubbing parts afterward, spin the engine over a few times, then check for high spots and/or odd wear patterns. This is what I've learned. I've never had a cam off though.
-
It's in the FAQs but easy to miss because it's in the "L Series" box at the top of the Powertrain page. Lots of other good stuff on the L series page. Here's a link to BRAAP's tips - http://forums.hybridz.org/index.php/topic/95316-braaps-l6-efi-induction-advice-and-tips/
-
External Walbro fuel pump issues, not priming right
NewZed replied to motomanmike's topic in Fuel Delivery
Just re-read your thread and see that you don't mention fuel pressure. Are you assuming that something's happening based on the pump noise, or the volume of fuel that you see coming out of the rail's return line? To know for sure, you should measure fuel pressure, and collect and measure the fuel that comes out in a known amount of time. It might not be "losing its prime" at all, maybe it's just a weak pump. Or it might be fine except for the noise. You need the numbers. -
External Walbro fuel pump issues, not priming right
NewZed replied to motomanmike's topic in Fuel Delivery
Maybe you just have a blockage between the pump and the rail's outlet. Have you tried disconnecting the line at various spots to see if the pump will pump at all? Also, I couldn't tell from your pictures, but you might have the fuel lines connected backwards, or the wiring. The pump will spin in reverse if the electrical connections are backward. It happens. -
The dowel pin might be just for location. Clamping force from the bolt would hold the sprocket. The crack might be irrelavant since it's "pinned" by the dowel hole. Just a proposal worth thinking about. Edit - I got curious, did a search and found an old Hybridz thread on the same topic - http://forums.hybrid...-issues-beware/ And another - http://www.the510realm.com/viewtopic.php?f=2&t=11001&view=next
-
Could just be electrical noise causing resets. Check the shielding on the shielded wires that go to the ECU. Make sure the shielding is grounded correctly, you might have a ground loop setup. Most shielding should only be grounded on one side. Move the lines away from any wires connected to the coil or spark plugs. A voltage spike can be induced in a wire just by being close to another wire with high voltage. Stuff like that. Pretty sure it's described in the Megamanual somewhere.
-
-
Which operating system? My Windows XP system is old, maybe the problems are with the new OS's.
-
Pictures enlarge fine, with a click on the thumbnail, using Chrome, IE8 and Firefox on an XP OS. The "Next" button is even back and working. This is on a desk top computer, not a phone or mobile. I opened ZFire's humongous pictures in this thread - http://forums.hybridz.org/index.php/topic/108965-datsun-280z-t5-transmission-swap-kit/#entry1028363 Just adding a data point...
-
Has it ever run right? Sounds like it's running lean. Low fuel pressure or bad AFM or vacuum leak. Measure fuel pressure first, it has to be right for the EFI to work correctly. Engine Fuel, 1976 FSM - www.xenons30.comr/reference
-
Pretty sure that you could check for a short through the alternator's main charging terminal (B+) by checking resistance with a meter.
-
Everything has (had, in your case) a fusible link or fuse between it and ground except the main cable from the battery to the starter, and a few odd wires like the yellow Sense wire or the Lamp wire (which pass through the VR in the stock 1976 configuration). The power branches off to various places (headlights, accessory circuit, ignition) through the fusible links, it's not in serial to the battery. After starting, the battery is just one more load for the alternator to handle. Here is an easy to use wiring diagram put together by a guy over on Classiczcar. http://www.classiczcars.com/forums/thread36494.html
-
In Google Chrome on XP, all of the pictures show as broken (the cracked picture icon) on this thread - http://forums.hybrid...230-diff-mount/ Clicking on a picture link just gets the spinning wheel. The pictures used to show up fine on my system, in the thread and clicked open, before. But in this thread - ... small pictures in the thread blew up to a good size and looked fine when clicked on. Edit - Firefox and IE8 give similar results to Chrome.
-
The S65 is a V8, apparently. Shouldn't it sound like the SBC V8?
-
If you followed the atlanticz write-up for the alternator swap then the brake check warning lamp relay under the passenger seat is probably on all the time. You can cut the yellow wire to the relay and splice it in to your fuel pump circuit to power the relay, if you want the light to work, otherwise you can just cut the wire and tape the ends. I have a 76 and I had the same problem after converting to the newer regulator setup. If I recall, the yellow wire is tapped in to the same wire that S uses so it's a direct connection to the battery. Check the wiring diagram first and check the wires for power to be sure, before you take a chance on my memory. I think it's described in Body Electrical in the FSM.
-
Alternators can cause a short, either through a failed component or just dirt and carbon creating a conductive path to ground. Disconnecting the wires is a simple test. Disconnect all of them, S, L, and battery. If it's the problem check the condenser/capacitor connected to the B+ wire before replacing the alternator. The same thoughts apply to the starter, lots of exposed positive connections and possible short paths.
-
Looks right, except that you've left off the very important ground circuit through the mounting hole. One of the holes will have a wider metal rim for good grounding. Make sure the mounting point is grounded or run a separate ground wire. Don't forget to disconnect the original module and tape up the wire ends since they'll be hot with the ignition on.
-
Engine cranks, but won't start. (No Spark)
NewZed replied to TheCrazySwede's topic in Trouble Shooting / General Engine
Your car has electronic ignition. The problem could be the ignition module, the pickup coil in the distributor, power supply to ignition system, mechanical (is the distributor rotor turning), etc. The Electrical chapter of the FSM does give a good detailed description of how it works and what to check. Instead of using the 1977 FSM, download the 1976 files and open the EL chapter, the 1977 internet FSM is the whole thing in one file and hard to get through. 1977 and 1976 used the same setup, things changed in 1978. Since you have a meter, turn the key on and check for battery voltage on both terminals of the coil, negative and positive, with all wires attached. -
Connect a wire to connection on the solenoid where the smaller black wire is (pull the black wire off first) in your first picture, then touch it to the battery positive terminal. If the starter turns correctly, the problem is in your wiring. If it doesn't, the problem is with the starter, solenoid or engine. Make sure that the car is not in gear and that you're ready for the engine to turn over. There will be a spark at the battery terminal. Or just jump it at your board. But first, make sure that your battery connections are clean and tight. One turn then a bunch of clicks is typical of dirty or loose connections. Plus the fact that you're losing power to the board, which appears to be connected directly to the battery. How can you lose power to the board without losing the battery connection? Looking at your what you're doing with the wiring and board, you might have already tried this but sometimes the obvious is overlooked. Where did you get the terminal board? I was looking for something similar recently and they're selection around here is slim.
-
260z L28et Build (first build newb)
NewZed replied to Co0ke's topic in S30 Series - 240z, 260z, 280z
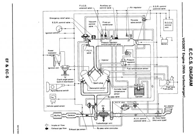
Just trying to tease out the details. The main VG30 ECU swap that's pinned in the FAQs is for the 1984 300ZX. Sounds like the M30 ECU is more advanced, so your swap might be better. http://forums.hybridz.org/index.php/topic/26230-z31300zx-ecumaf-to-280zxt-swap-guide/ The M30 ECU uses the O2 sensor for idle control? Then your comment about improved idle within minutes makes more sense. Sounds like it might be a good swap even for a simple stock NA 1976 EFI setup, like mine. Is the O2 sensor for the M30 narrow or wideband? (Never mind, I see from the web that the wideband wasn't even developed until 1994). Not to thread-jack, but the OP could probably use the information also, just for options. Edit - Found my answer about the better idle. The ECU controls idle based on RPM, but doesn't use the O2. Still much improved over the early EFI ECUs. Assuming that the 1989 system is similar to the M30. Here's a diagram from the 89 300ZX FSM. Edit 2 - Of course, you probably don't have an idle-up valve on your L6. Still wondering...who knows, maybe there's a timing advance algorithm in the ECCS to control idle also.