NewZed
Members-
Posts
6700 -
Joined
-
Last visited
-
Days Won
72
Content Type
Profiles
Forums
Blogs
Events
Gallery
Downloads
Store
Everything posted by NewZed
-
Can my vg33e nissan pathfind take a supercharger
NewZed replied to Roguechicken893's topic in Nissan V6 Forum
Read up on the supercharged Xterra and Frontier. Here's a start. 02 - 04. https://en.wikipedia.org/wiki/Nissan_Xterra "The 3.3L VG33E V6 was upgraded to 180 hp (134 kW) at 4,800 rpm and 202 lb⋅ft (274 N⋅m) at 2,800 rpm, with the 210 hp (157 kW) supercharged VG33ER option carried over from the 2001 Nissan Frontier, producing 246 lb⋅ft (334 N⋅m) of torque for the automatic, and 231 lb⋅ft (313 N⋅m) of torque with 5-speed manual." -
The pressure plate must match the throwout bearing sleeve to give ~92mm from the flywheel surface to the ears that the clutch fork sits on. Four speed or five speed doesn't matter at all. The clutch parts can't tell what transmission is being used. Take a look at the parts and you'll see that. Here's some Google stuff. https://www.google.com/search?rlz=1C1SQJL_enUS862US862&ei=1whKXvfyCY7y-gSCp7SADg&q=280z+pressure+plate+92mm&oq=280z+pressure+plate+92mm&gs_l=psy-ab.3...200050.201055..201506...0.1..0.63.232.4......0....1..gws-wiz.......0i71.ywr3rTDnSOU&ved=0ahUKEwi3upTr0tfnAhUOuZ4KHYITDeAQ4dUDCAs&uact=5
-
There's a seal on the striker rod that dries up or wears, apparently. Very difficult to get to. If you overfill you probably get more seepage there. Not a huge deal except for the annoyance. Part #22. You'd have to tear the transmission down to fix it. http://www.carpartsmanual.com/datsun/Z-1969-1978/power-train/transmission-control/5-speed/22
-
Learn what stuff the hoses do. Not kidding. Nissan didn't just add hoses for decoration. It's all described in the FSM.
-
You'll need new or modified engine management to run bigger injectors, non-stock turbo, bigger TB, etc. Megasquirt or Haltech or one of the programmable Nissan systems. Wasn't sure that you knew that. Many people new to engines think that they can just swap bigger things on and get bigger power.
-
No turbo yet, big injectors, big TB, worried about breaking the transmission... Could the OP be overlooking the most important part? Possible? Probable? Haven't been around for a while. The site seems different.
-
Post the part number of the Quaife. It's not possible that it requires equal length shafts. You might have eyeballed it and decided that was the case, or somebody told you that, but that's not how they work.
-
Any way to get the site to show Topics only with new posts contained under the Topic title. Looking at a half a page of the same Topic because it has the most new posts doesn't work well. The other guys do it that way and it works. Hybridz "Activity" choices are pretty slim.
-
Any idea what this transmission is?
NewZed replied to D9inger's topic in S30 Series - 240z, 260z, 280z
Kind of looks like a VG30 pattern except for a missing hole or two. This is from the 1995 Pathfinder 71C transmission. They look about right along the top. Clutch and fly wheels interchange to a certain extent from VG to the L series engines. -
I built a similar mount in preparation for using a 71C swap in a 280Z. Nissan refers to the transmission mount as the rear engine mount. It's not working alone, it's working in conjunction with the two front mounts, so doesn't really see the motions and loads that you think it might. Forward and backward as you brake and accelerate, and up and down over bumps. But no significant twisting. I cut a slot in a spare mount crossmember and shimmed out the space to move it back and use the original mounting ears. I felt comfortable with it based on the loads it would see in use.
-
The injectors won't open unless the ignition coil pulse on Pin 1 is there at the ECU. Don't assume that the injectors are bad or some other assumption. Might just be the EFI fusible link. You can't do much on these EFI systems without a meter, except guess. The ECU's do fail, but that's an expensive guess. classiczcars.com has free downloadable service manuals with all of the diagnostic procedures.
-
I would put the head back on if you have the timing chain tensioner properly locked in to place, and just put some force on it in the normal rotation direction. I had assumed that you would put the head back on before trying to rotate it. You can't turn the crankshaft with the head off because the chain has to move. If you don't have the tensioner locked you won't be able to get the sprocket back on anyway so you'll have to remove the front cover.
-
Sometimes when you get focused on a problem you spend more time making it happen than figuring out how to make it not happen. I can make my drivetrain clunk if I want to, but I tend to drive it in a way that it doesn't clunk. The Z drivetrains are kind of sloppy. Six u-joints, a loose tolerance differential and old worn out transmissions. Once you've minimized all of the slop all that's left is to smooth out your driving skills.
-
Help evaluating a potential project car
NewZed replied to BoulderCharles's topic in Body Kits & Paint
The pictures show a pretty normal old "survivor" car. Dents from speed bumps, light rust. No red flags at all. It even still has the damper weight on the diff mount crossmember so nobody's been modifying it. But for $10,000 you could probably find a nicer 1977 280Z. I don't see anywhere near $10,000 of rust repairs on that car though. Value depends on plans. -
Don't overlook the other mounts. I've had a couple of broken motor mounts in other, bigger, cars and that's what you get, one thunk as the motor sets back down. Feels like you ran over something. The transmission mount is designed just like the diff mount, and the mounting member itself has rubber on the ends. All could cause problems.
-
Fuel Pump Only Gets Voltage When Car is Running
NewZed replied to munkey_mike's topic in S30 Series - 240z, 260z, 280z
-
Fuel Pump Only Gets Voltage When Car is Running
NewZed replied to munkey_mike's topic in S30 Series - 240z, 260z, 280z
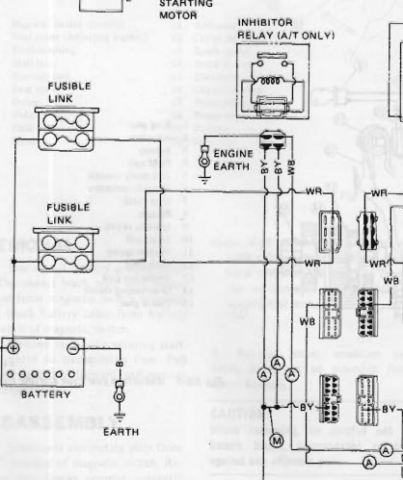
Zhoob's link will have the wire colors. If you want to be sure. I think that the inhibitor switch is at the shift lever or on the transmission. A neutral switch. The diagram might show location, or the transmission chapter might show the switch. -
Do a Google search and it looks like the finned one. The flat one has a different part number also. https://zclub.net/community/index.php?threads/finned-r200-diff-cover.12685/ Turbo Z's - https://www.nissanpartsdeal.com/parts/nissan-cover-rear-fina~38351-n3110.html Flat one - http://www.carpartsmanual.com/datsun/Z-1969-1978/power-train/differential-gear/r200
-
I would put it all back together and drive it.
-
Fuel Pump Only Gets Voltage When Car is Running
NewZed replied to munkey_mike's topic in S30 Series - 240z, 260z, 280z
-
Sounds like your timing is off, a light would show that, or you have your plug wires to the wrong cylinders, or you have some crossfire between wires. You still haven't really told anything about the engine management. You can't run EDIS using the stock 280Z EFI system. Actually, maybe you could but you would be stuck in "limp home mode", at 10 degrees. Assuming that you set it up right. Again, a timing light would show it. Good luck with your mystery project.
-
No (Low) Rear Brake Pressure
NewZed replied to Twisted46's topic in Brakes, Wheels, Suspension and Chassis
Sometimes people discover that the rear caliper bleed screw hole is not actually the highest point when installed after these conversions, because they're not designed for Z cars. It's close but still has a spot for an air bubble. They have to unbolt the caliper and rotate it so that the channel to the bleed port really is the highest point. They bleed the brakes with the caliper loose, then rotate it back and bolt it down when they're done. Be the bubble. -
I am aware, just wasn't sure you were. 153624 >> 1-6, 5-2, 3-4 looks right for pairing. Have you checked timing with a light? You haven't really confirmed what you know besides the parts that you bolted on. "I bolted these parts on, it doesn't work." A common cause for backfiring through the carbs (some people call it front-firing, since backfire usually means at the exhaust pipe) is a bad cam lobe. Your problem might be mechanical not electrical. Have you checked valve lash and cam shaft quality? The short direct answer to your question in the first post is "yes, it's described in two of the threads in the link I provided". Good luck.
-
What engine management system are you using? EDIS isn't coil on plug, it's coil packs, with one coil firing two cylinders. Not really clear what you're describing. Coil on plug is typically one power transistor per coil managed by the EMS, EDIS has it own separate control system. There's a couple of EDIS threads in this topic - https://forums.hybridz.org/forum/93-megasquirt/
-
The nuts for the cross piece are hard to get to. But removing it will give you more room to work. Buy a bigger wrench if you need to. A pipe wrench will also work. It will chew it up the plug in a different way than just rounding the corners. But, used properly, it will self-tighten as you apply leverage. They only go on one way. Heat the aluminum around the plug, not the plug itself. Aluminum expands more than steel with heat. Use big leverage. Get your wrench set up in the proper place so that you can get a long cheater pipe on the end and will have room to move it. Heat the cover around the plug and apply leverage while it's still hot. Aluminum conducts heat very fast also so the time you take putting away the torch and getting set to apply leverage can let it tighten up again. If you can, using your leg to move the wrench or with a friend, apply the force while you heat the cover. That way you'll use the minimum amount of heat needed to get it to move. Just some tips. Your problem is not uncommon. Getting things setup just right before applying the heat and the force is important. It's all of the halfway attempts beforehand that tear things up.