NewZed
Members-
Posts
6692 -
Joined
-
Last visited
-
Days Won
71
Content Type
Profiles
Forums
Blogs
Events
Gallery
Downloads
Store
Everything posted by NewZed
-
Misfire /breakup and high rpm with stand alone AEM infinity
NewZed replied to tioga's topic in Nissan L6 Forum
Seems like a simpler shielding method would have worked. Shielded wire alone maybe. That's a lot of aluminum for an electrical interference problem. Good luck, thanks for sharing. -
Misfire /breakup and high rpm with stand alone AEM infinity
NewZed replied to tioga's topic in Nissan L6 Forum
Shielded from what? RFI or heat? Is it the shield that made the difference or the COP coils? No offense. You described doing some stuff but it's not really clear why you decided to do it or why it worked. -
If the engine has a pressure buildup problem at idle you should be able to remove the dipstick and feel fumes ejecting from the tube. The tube is a direct shot to the crankcase. Just to verify and get a feel for how bad the problem is. Not saying that there's not a problem but at idle you can do that. Not so easy to do on the road or the dyno.
-
1978 280z, GM Hei Module Problem
NewZed replied to TakemuraShuu's topic in S30 Series - 240z, 260z, 280z
Might be that it's damaged. I can take readings on mine in the next day or two. Out of town right now. You still didn't tell where your probes were. Sometimes people measure along a circuit instead of to ground. I can't match your readings unless I know how you took them. The B and C difference implies that current was flowing, when it shouldn't be. The module has an automatic shutoff feature. I'm not an expert so somebody else might have some thoughts. Feel free to offer. -
1978 280z, GM Hei Module Problem
NewZed replied to TakemuraShuu's topic in S30 Series - 240z, 260z, 280z
Your voltage readings are odd. With the engine not running you should not see any voltage on G or W. Maybe you're taking the readings in the wrong way. Your B and C readings seem to show a damaged circuit also. With the engine not running they should be reading the same, battery voltage, if the key is on. If the key is off they shouldn't show any voltage. When you post voltage readings it generally helps to tell where you put the probes and if the key is on or off. -
'78 280Z Charging Issues
NewZed replied to TheWeekendWagon's topic in Trouble Shooting / General Engine
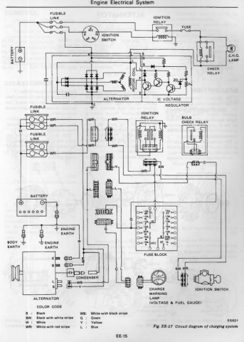
That makes sense. I just checked my 76 diagram and it has those two sources for the L pin power at the alt also. Didn't realize that. Thought it was just the Charge lamp. Still doesn't explain why the Lamp (Charge light) in the meter doesn't power the L pin at your alternator. You might find that things work but you'll be missing the Charge light. One thing at time. Good luck. The burnt relay isn't too surprising. I've found one burnt one on my car, plus one that was a pile of rust inside. -
'78 280Z Charging Issues
NewZed replied to TheWeekendWagon's topic in Trouble Shooting / General Engine
Seems right. 30 and 87 are the power for the device that is being controlled, B and GY. 85 and 86 are the circuit that does the controlling, G and L. Yes, L would ground through the alternator. So that could be your missing L wire power, although there's supposed to be a second circuit, through the charge lamp. I'm not sure that diagram is right though, as you thought. Seems off. What bulb is being checked? The bulb check relay could be your whole problem. Good luck. -
'78 280Z Charging Issues
NewZed replied to TheWeekendWagon's topic in Trouble Shooting / General Engine
You're not really grasping the basics of electrical circuit troubleshooting. There is a path that the electricity follows. Use your meter and follow that path until you find that point that has no electricity. You don't have to hope or guess. It will be yes-yes-yes--no as you check the critical spots on the path. You probably left a connector unplugged, or mixed two up. The shape of the connector matches what the diagram shows. The tachometer diagram shows the position of the connector in the relay panel. Poke-read-poke-read-poke-read.... Edit - the case of the alternator needs a good ground. It should ground through the mounting points but there is also a dedicated ground terminal, the "E" post. Check the ground. With your meter. -
'78 280Z Charging Issues
NewZed replied to TheWeekendWagon's topic in Trouble Shooting / General Engine
-
'78 280Z Charging Issues
NewZed replied to TheWeekendWagon's topic in Trouble Shooting / General Engine
The tach, the charge lamp, and the check relay all get power through the ignition relay. The ignition relay power comes through a fusible link. -
'78 280Z Charging Issues
NewZed replied to TheWeekendWagon's topic in Trouble Shooting / General Engine
Do you not have a hand held meter? To use for measuring voltage? When I posted the wiring diagrams I thought that you would see the circuits and check those. Didn't know you'd remove the dash to change the bulb first. Anyway, the diagram shows that power to the check relay and the charge lamp comes from a single fuse. You might check that one. 10 amps, 4th down on the left side. Edit - I see that you said the fuses look fine. But you should be using your hand held meter or test light to confirm voltage, on both sides of the fuse. If there's no voltage at the fuse, follow the circuit backward. All the way to the fusible link. The location of the relays is in the Body Electrical chapter. -
1978 280z, GM Hei Module Problem
NewZed replied to TakemuraShuu's topic in S30 Series - 240z, 260z, 280z
The diagram in the first two posts is the correct one. The pickup coil in the distributor "signals" the module to fire the coil. The ECU is not involved. Your second diagram is for the system where the ECU controls the coil. That did not come until 1981 with the 280ZX turbo engines, and the ECCS system. Yours is actually pretty simple. A few checks with a meter should find any problems. -
1978 280z, GM Hei Module Problem
NewZed replied to TakemuraShuu's topic in S30 Series - 240z, 260z, 280z
This isn't really a sign of a bad module. "complete drop in rpms when mashing on the accelerator when the engine's warm" Module problems are associated with high RPM, but "mashing" isn't necessary. It's the high RPM that overload it and cause it to fail. If you just can't get the new HEI module to work, consider disconnecting it and reconnecting the old one. -
1978 280z, GM Hei Module Problem
NewZed replied to TakemuraShuu's topic in S30 Series - 240z, 260z, 280z
Have you checked the B pin for voltage? Checked the red and green wire's resistance, through the distributor's pickup coil? Checked the resistance of the coil's primary circuit? Checked for pinched wires? Did you disconnect the old module? Just unplug it, up by the fuse box. It needs to be disconnected for the new one to work right. You have wires connected but haven't confirmed that things are correct. A picture isn't really going to help. Good luck. -
Somebody put a package together of Stagg and Vogtland a few years ago and that's why those two names are associated. There doesn't seem to be anything special about Stagg except the air of mystery because they're new to the scene. They're just inexpensive shocks. Wouldn't be a surprise if they were made in Asia for cheap, and the name is the selling point. California area code and zero information about the company, on the "official" company web site. Pretty common in today's internet connected world. They're just manufactured and imported from parts unknown. http://staggshocks.com/Stagg Contact.html And they don't warranty "excessively lowered" applications either, but don't define excessive. http://staggshocks.com/Stagg AG/Stagg Warranty.html
-
1978 280z, GM Hei Module Problem
NewZed replied to TakemuraShuu's topic in S30 Series - 240z, 260z, 280z
They're just the holes used to mount the module. Not sure, but one of them has a wider grommet. Just pick a good spot and ground both. But, word is, that if they're not grounded from the start that the module might be damaged. hopefully you won't find that to be the case. One or both definitely need to be grounded though because that's where the coil current flows, through that ground. No ground, no coil current (as opposed to voltage). No current, no spark. -
1978 280z, GM Hei Module Problem
NewZed replied to TakemuraShuu's topic in S30 Series - 240z, 260z, 280z
-
The ball valve might not last long with gasoline flowing through it instead of water. Wire nuts are always bad. Weird that somebody would remove fenders to put louvers in that spot. Looks like a Baja rig, but with potential. Can't tell if your pictures are before you got it or after. Good luck. Edit - not trying to be negative. But you have a curiosity there.
-
Assuming that the slave cylinder diameter is the same as the master diameter, which is common, it would be pounds of force on the pedal times the length of the pedal in feet. ft-lb, not ft/lbs. The hydraulics will transmit the pedal's force to the slave cylinder at a 1:1 ratio if the cylinders are the same diameter. If you want more force at the slave, you would use a smaller master cylinder, trading distance for force at the slave cylinder. Short answer - it's probably the same as it is for the L series engine.
-
Not sure what you mean by "straight line". What you're trying to do is to get the crankshaft parallel with the pinion shaft of the diff. They can be offset but have to be parallel. So when you're done the transmission could be pointing to either side or above or below the diff, but as long they're both parallel you'll be okay. Another way to define it is that both joints must have the same angle. Maybe you know it already but here's a good link. The angles are up, down, and sideways. https://www.drivelinesnw.com/part-trouble-shooting/vibration-analysis/angle-analysis/
-
'78 280Z Charging Issues
NewZed replied to TheWeekendWagon's topic in Trouble Shooting / General Engine
I was going to mention what Sam280Z said about the Charge light. But the diagram shows a parallel circuit with the check relay so that wouldn't be a problem IF the diagram is correct. Current through the check relay solenoid would supply the L circuit and the bulb circuit would not be necessary. Now that you've mentioned all of the other problems, it seems more likely that it could be the cause and the diagram is not correct. Good luck. At least you know that it's power to the L wire that is the problem. -
'78 280Z Charging Issues
NewZed replied to TheWeekendWagon's topic in Trouble Shooting / General Engine
According to one diagram that I have that is the L wire, for Lamp. It supplies power to the alternator windings. That would explain your problem. Now you just have to find out why it doesn't have power. Nissan made things complicated in 1978 with lots of extra relays and gizmos. I think that the best you can do is to follow that wire back. Looks like it gets power through a"check relay" (maybe your e-brake warning light) and also the Charge lamp. The Charge lamp in the meter should light up when the key is on. The colors aren't right in my copy of the 78 FSM but it shows the various connectors. Maybe you just lost a connection. Edit - looks like they only mislabeled the color, WB, right at the plug. It's back to "L" (blue) farther down the circuit. It does indicate a splice to a yellow wire along the way. Nissan used a crimp on to exposed wire to create branches. Likely a stressed point, susceptible to bending and fatigue. -
People say that the welding process itself will often help break a bolt loose. The heat and the current. You can spend a lot of money at a machine shop. Make sure you agree on a maximum price. Sometimes they get obsessed and will take a lot of time to get it out, all at their hourly rate.