NewZed
Members-
Posts
6692 -
Joined
-
Last visited
-
Days Won
71
Content Type
Profiles
Forums
Blogs
Events
Gallery
Downloads
Store
Everything posted by NewZed
-
The pieces that sit on the axle are designed to match the inner race separation with the outer race separation of the bearings. The outer races are controlled by the hub. Not clear why you have shims in yours unless someone was making a worn or damaged "distance piece" work correctly. The Rear Axle chapter describes things, with some good drawings. You can make your own distance piece/spacer if you get the critical measurement from the hub and can create a good squared end on a piece of pipe.
-
Just connect the wires the right way. The point is that Megasquirt needs to tell the MSD box when to fire. All that you've done is show that the MSD box will do that if controlled properly. The fact that nothing is happening is an indication that MS is either not doing the controlling or that the MSD box and MS are not connected properly. Chill out and understand out what the Megamanual is trying to tell you. Then figure out how to make it happen. By the way, "square wave" just means off-on with a set voltage in the on state. Sounds more complicated than it is. And, actually, if you look up the definition of square wave you'll see that what's happening isn't really a classic square wave anyway since the off and on periods aren't of the same duration. It's really just a switching voltage from MS to the MSD box. Just some trivia... Anyway, in short, MSD isn't getting that switch from MS on the white wire, probably.
-
If it's not bad, switching to Redline MT90 gear oil, or a blend of Swepco 201 and ATF might get you by for a while. Here are a few links on the 71C swap - http://www.motortopia.com/cars/1973-datsun-240z-11118/car-pictures/240sx-transmission-swap-14041/DSC04293JPG_Thumbnail1.jpg-266482 http://home.comcast.net/~zheimsothtn/transmission.htm http://www.atlanticz.ca/zclub/techtips/240sxtransmissioninstall/index.html
-
It's been fine for years (how many and how many miles since?), or you just noticed it now? Or you just started engine braking on the hills? I don't think that cylinder pressure measurements will pick up worn oil rings, which would be the rings causing the problem. A leakdown test won't show it either. Stage 3 might just be somebody's cam grind label. Did you buy the head used or new? If the seals are leaking, the backs of the valves will be pretty oily and grimy, I believe. The seals on my old high mileage head let oil past them on to the valves just sitting on the bench after I removed it. I don't think that new ones will do that. Iffy lobes are not good.
-
Ask the guy that started this thread - http://forums.hybridz.org/topic/120458-cylinder-condition-advice-glazed/?do=findComment&comment=1127898 He's having problems, but it's been a year since he had the work done. May not be the mechanic's fault.
-
Transmission grinds in Reverse, after engine removal/installation?
NewZed replied to Mirage775's topic in Drivetrain
There is no reverse synchro unless you've swapped in a late model 71C transmission. You could have sucked in a little air when the slave rod extended, as it was removed from the transmission. Bleeding would be the thing to do. -
from "a square wave signal on its white wire" http://www.megamanual.com/ms2/msd6a.htm
-
You tested the MSD ignition module but you didn't test what triggers it. The MSD module is probably not getting what it needs from MS .
-
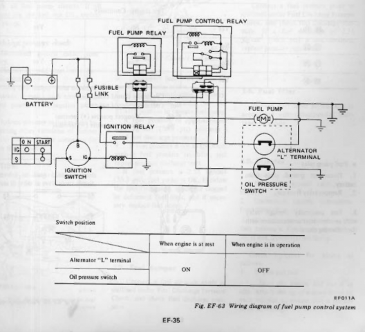
Most important - did the engine start and stay running? Put everything back together and just use starting fluid. You're kind of mixing variables, and jumping to hopeful conclusions. Your description is a little fuzzy also - the whole car clicks and hums? In the on and the off postilion? Can't understand. Could be that the click is a relay and the hum is the fuel pump. That would be normal. Also, you might have actually jumped the pressure sensor side of the switch connection. Pretty sure that the way to bypass the oil pressure switch is to just disconnect it. It's open when the engine is running, I believe. It's a flaw in the design. The diagram is hard to understand since Nissan says "On" instead of "closed", but I've seen others describe disconnecting the switch to make the pump run when the key is On. Just pull the connection and turn the key to On. I could be wrong. I have a 76.
-
That's a good one too, and very easy. I did have an ignition module go bad once though, that produced a spark only strong enough to start on starter fluid. Odd but true. Tools at hand usually determine which path people take.
-
1978 has a fuel pump relay that requires either voltage from the alternator or a closed circuit at the oil pump pressure switch, to keep the fuel pump powered. The relay is overrode during starting. That is one of many possible sources for your current symptom. Just an example. You need to start with the basics of fuel and spark and see which one is missing. There are many ways to do that, like listening to the fuel pump, attaching a voltmeter to the fuel pump leads, watching a spare plug for spark, watching the tachometer while it runs and dies (the tach counts sparks from the coil), attaching a fuel pressure gauge, supplying supplemental power to the fuel pump, etc. Pick a few and break the problem down until you're looking at the part that needs fixing. The Factory Service Manual chapters, Engine Fuel, and Engine Electrical, have many procedures and diagrams that will help. http://www.nicoclub.com/FSM/280z/
-
Why does my WUE only at 100% all over after Autotune?
NewZed replied to Meguiars's topic in MegaSquirt
You have several different questions all together, and some of them are pretty esoteric. Looks like a big mess to get involved. - Warm up enrichment (WUE) at 100% after autotune. - Lost sync. - Injector dead time. Apparently the table of voltages can be used to calculate dead time? You're asking someone to do the calculation or asking for the formula? - ASE taper time. What's that? From what I've seen, many people don't even use Autotune. It changes things that you might not really want changed. Most start with a basic known tune, then use the datalogs to make manual changes. Autotune is for the end when you're almost done tuning. You'd probably do better by listing the specs. of your engine and components, and the specs. of your Megasquirt system, then using one of the tunes that people have provided on the forum, to get started. Just offering an outside opinion. I don't have MS so can't even look at the three files you attached. If you have Windows you can use the Snipping Tool in Accessories to capture a screen shot. Might be easier than creating zip files. -
Checking float levels would be a lot easier. You might be focusing on what you're comfortable with instead of what needs to be done.
-
Interesting transmissions. 5th gear is direct, super low 1st, and the later models comes with triple cone synchronizers in 1st, 2nd and 3rd. Must be super smooth. Looks like they used about a 3.54 diff drive also.
-
Pretty sure that your stock 76 distributor will work. Locking the distributor advance mechanisms would allow MS to fully control timing based on intake manifold pressure and RPM. The VR wheel in the distributor is no different than a VR or HAll effect trigger on the crank, aside from higher accuracy at high RPM. You're getting closer to the point where you won't need to follow someone else's instructions. The DIY site has many incomplete writeups and broken links. For example, the one below. They're grown too fast. You just need to sift through the information and figure out what the fundamentals are for each of the various writeups and just figure out how to supply the board and software with what they need to work right. Many people try to do more than they need to do from the start. Like COP with a crank trigger. Not needed for ignition control, but it's pretty cool if you can get it done. https://www.diyautotune.com/tech_articles/megasquirt_ignition_control.htm#fuelsparkdizzy (Missing links and text that says "this page will be continued" but it never has).
-
This guy has a ton of parts, not all listed. Easy phone call. http://www.datsunstore.com/
-
EE-29 and -45 show some possibilities.
-
Power comes from the fuel. No fuel, no power. You actually start going lean at 3500 RPM, and it's a straight line up and leaner. Pretty dramatic. There are two tests for the mechanical pump in the FSM. Pressure and capacity. You can do the same with an electric pump.
-
Looks nice. I was just being blunt to make a point. I think that you have your S and L backward though. A disconnected L would have stopped the alt from charging at all, unless you revved the engine first. A disconnected S, that would have caused your symptoms. You don't need a bulb or resistor on S. And the bulb's main purpose on L is to indicate what the voltage regulator is doing. Just saying, S is for sensing voltage so it can be controlled, which is what your problem was. For future readers...
-
Yes, it increases injector open duration based on temperature. The CSV has nothing to do with the ECU's fuel program. The CSV is only opened when the starter is spinning. White is not stock. Yes, it's described in the Megamanual. Here's a couple of starts, you'll have to dig around. The GM HEI is a different way to create spark, but MS doesn't need to know how the coil is controlled. http://www.megamanual.com/v22manual/mfuel.htm#ignition where the above came from - http://www.megamanual.com/mtabcon.htm
-
You've probably already figured out much of this since you're using the tons of information that's out on the web. I added some comments above. Should be pretty easy for you to use a single pickup from your stock distributor to trigger MS and get going. But if you fix the coolant temp. circuit you'll have more time to plan. Although the performance cam will, from what people have said, make the engine run a little rougher with the stock EFI. The stock EFI ECU is tuned to a specific set of engine hardware. The cam might be the real reason to go MS.
-
Parts store rebuilt alternators have a reputation for poor quality. My junk yard Nissan factory stock alternator has lasted three times as long as my parts store unit did. A year and a half or more, versus six months. I have a "new" replacement parts store unit on the shelf in the box from the lifetime guarantee that I will probably never use. No matter how you wire it, the same parts will be loaded in the alternator, so the time to failure will be the same. You have a 76, did you convert to an internal regulator?
-
Help please engine cranking/running issues
NewZed replied to 2jztank's topic in Trouble Shooting / General Engine
Insult is in mind of the beholder. Or something like that. I gave you a perspective on your position in this forum's community of people who tear down, rebuild, and modify complete cars, engines, and transmissions. You're way down at the bottom. I'm not far above myself. It's not clear that you've done much at all. Sorry about the plug comment. I got you confused with another guy who's having simple problems like yours. Your comment about avoiding removing a valve cover sent me there. You would have to remove the plugs to check cylinder pressure. Although, you didn't give any cylinder pressure numbers so you might be judging "great compression" by sound. Who knows. Good luck. -
Help please engine cranking/running issues
NewZed replied to 2jztank's topic in Trouble Shooting / General Engine
The very first item in the Tune Up chapter is adjust valve lash. It has a big effect. If you're going to swap engines to avoid adjusting lash, there's little point in continuing this thread. Swap that 2jz in there. Seriously. I'm going to guess that you haven't even removed a spark plug yet. Many people enjoy these engines because it's easy to get in and get your hands dirty. They're not like today's 100,000 miles between tuneups engines. -
You can download and install all three with no conflicts. Try them all. You can even have them all open at the same time. The only downside is in saving bookmarks. I think that Chrome and Firefox will convert IE's bookmarks, but IE pretends the others don't exist. Once you switch, you can't go back easily. Google is a dominant player these days though so odds are IE will add that feature eventually. I ended up with Chrome. IE was bad for a while, slow and error-prone, so I switched to Firefox. Then Firefox had a bad patch so I switched to Chrome. I used to avoid Chrome for the privacy concerns (on principle, not perviness) but it turns out that they all collect and sell/use browsing data anyway.