ZHoob2004
Members-
Posts
321 -
Joined
-
Last visited
-
Days Won
2
Content Type
Profiles
Forums
Blogs
Events
Gallery
Downloads
Store
Everything posted by ZHoob2004
-
https://zparts.com/index.php/product/240z-intermittent-wiper-delay-relay-25230-89914/
-
280z still not starting!!!!
ZHoob2004 replied to HOLLAATYABOYY1's topic in Trouble Shooting / General Engine
I'm not sure what the resistor does, but based on the pictures it looks like the bands are red-brown-orange-gold, which would equate to a 21kOhm with 5% tolerance. A standard 1/4W axial resistor will probably work just fine there. -
electrical Weird Electrical Problem(s)?
ZHoob2004 replied to skillinp's topic in Trouble Shooting / General Engine
I got smoke from the connector for my combination switch, so that's something to check. The full current of the headlights and marker lights (and turn signals?) all pass through that harness. -
Filling the tank higher than the pump level should also do a good job priming it.
-
More Caster With Power Steering?
ZHoob2004 replied to socorob's topic in Brakes, Wheels, Suspension and Chassis
This conversation has got me really interested in adding in some front caster angle. In the case where you moved the upper mount backwards, how did you accomplish that, and did your changes have any notable effect on the wheel's position in the wheel well? I came across this tidbit on ZHome about just moving the crossmember and lengthening the TC rod, but I'm worried that will move the wheel too far forward. Of course in any situation of moving the crossmember, engine mounts and steering changes will have to be made to compensate (unless I move the rack back an equal amount like I've seen some threads mention...) -
Safe to chemical-strip Fiberglass headlight buckets?
ZHoob2004 replied to ByStickel's topic in Body Kits & Paint
The headlight surrounds are FRP, or fiberglass reinforced plastic (so they're both) -
IIRC I'm running a 280z fuel rail on a webbed 280zx intake manifold, so I don't see why the opposite couldn't be done as well. In my case, I have a motor pulled from a 280zx and the rail was cut in the process of removal so I had to scavenge from my original motor to make it work.
-
The DP 535 is a 0.535" lift, correct? I think I can see why everyone is going for the big lift cams now.
-
If you disconnected the starter solenoid from all power and it still turns over, then yes it sounds like your starter has problems (or more specifically, the solenoid is probably stuck closed)
-
Driven Daily Hillclimb 2016 Build
ZHoob2004 replied to Jesse OBrien's topic in S30 Series - 240z, 260z, 280z
-
It sounds like a relay may be sticking closed or has been jumpered to run all the time.
-
240z with L26 - ITBs, EFI, megasquirt
ZHoob2004 replied to nmehdikh's topic in S30 Series - 240z, 260z, 280z
Perhaps the insides of a locking gas cap? I found the second original key to my car in my tank, so anything is possible. -
Based on the website, it looks like $130 + shipping for a rebuild of any L series balancer. Doesn't look like a bad deal, especially if you want to run AC or PS. I wonder what kind of RPM the rebuilt balancers will stand up to...
-
That line after the condenser is cooler than it went into the condenser, but it's still hot. Any extra cooling that line gets from not being insulated (probably pretty insignificant) only helps the performance of the system. the line you want to insulate is between the evaporator and the compressor to lower the system's overall operating temperature.
- 199 replies
-
- rb25det 240z
- rota rb-r
-
(and 2 more)
Tagged with:
-
Locking lugs / lost key
ZHoob2004 replied to 2eighTZ4me's topic in Brakes, Wheels, Suspension and Chassis
If they weren't sure, they've had almost 9 years to figure it out -
72' Distribution Valve
ZHoob2004 replied to M_Motorsports's topic in Brakes, Wheels, Suspension and Chassis
Did you mean to say the opposite, that is removing the valve from the fitting nearest the firewall, which supplies the front brakes? The drums have a much longer throw and need residual pressure in the lines to keep the shoes closer to the drum surface. -
72' Distribution Valve
ZHoob2004 replied to M_Motorsports's topic in Brakes, Wheels, Suspension and Chassis
Does your new MC have a residual check valve like the original? I recall something about check valves when switching MCs and disc/drum conversions. The valves are mentioned here (not your master cylinder, I know) -
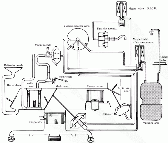
According to the image URL, this is a diagram of a 75 Image downloaded from http://www.atlanticz.ca/zclub/techtips/vacuumlines/ and rehosted here for longevity One solenoid controls AC fast idle (the plunger on your intake manifold, if you still have it), and the other seems to control on/off for the whole climate control system, I'm not sure what triggers that (maybe blower switch? I have to check a diagram) The vacuum heater valve everyone is referencing is the "Vacuum cock" on this diagram, which is basically there to make sure you don't run the heater and AC at the same time.
- 11 replies
-
- heater
- air conditioning
-
(and 1 more)
Tagged with:
-
N42 is the early L28 (75-81ish), F54 the later. It can be a bit confusing considering there are also the N42 cylinder head and intake manifold (both paired with the N42 block the first few years) As to the OPs question, I understand the N42 pistons, while they have approximately the same dish volume as the turbo version, don't have as strong of ring lands, so that's where you'll see failures if you have any detonation problems. That said, lots of people have had plenty of success running the unmodified N42 bottom end in turbo applications, and I expect you will have the same if you keep detonation under control.
-
280z efi harness is almost completely standalone. There are two wires connecting the ecu to the battery, and there are a few connectors under the steering column for the main relay, coil negative and fuel pump. The ignition system is also mostly self contained with the ignition module being located in the passenger footwell and, and the coil and distributor hook up near the end of the engine bay part of the chassis harness Essentially, you can remove the efi harness as one big piece without any modifications to the rest of the wiring. As for get ignition side, get a wiring diagram (search Google, the 77 one is color). You can remove the ignition module and tape, remove the wires and do the same for the distributor. Your new harness will need to connect to basically the same places (tach, ignition, fuel pump). Btw, don't take my word for this, I've not swapped my car and only glanced at the diagram, but this should get you on the right path. Use the diagram and measure twice, cut once.
-
If you need something up by the quarter glass I believe another car is the only place to get it. I went through the same thing trying to find a panel for the fuel door area of the rear quarter because a previous owner messed it up, and none of the reproduction companies made anything like that
-
I've read that the n36 intake has larger runners than others, so that should give some performance increase if your motor can move the air to take advantage of it. Something similar regarding the n36 balance tube (yeah, they can be mixed and matched), it has a larger area and allows for more flow, but I can't say how much that matters with a balance tube. A "disadvantage" of this balance tube is the provisions for EGR, which are mostly cosmetic after that plate was installed. My plan is to run an n36 intake on my l28, and I'm considering cleaning up the balance tube but that will wait until after I have it driving before I spend time making it look nice.
-
Isn't that just a 260z N36 intake and balance tube? You appear to have a homemade EGR delete plate, and that chunked area of thread towards the firewall is where the EGR tube from the exhaust would have connected. It doesn't do anything now, and doesn't affect anything but aesthetics by being broken. Also I'm no expert on carb spotting, but it seems like the front and rear carbs have been swapped so the float chambers are both towards the center of the motor rather than towards the ends.
-
Not sure if it's the same as your problem or not, but my speedo seems to be fairly accurate up until I get up to highway speed (about 55) at which point the scaling seems to change and it jumps up 10-30mph faster than I'm going, essentially becoming useless. My intention is to take the speedo out and give it a thorough cleaning, but it hasn't happened yet so I don't know if that's the problem or not (for the record, I'm running a 3.7 rear with the cog for a 3.54)